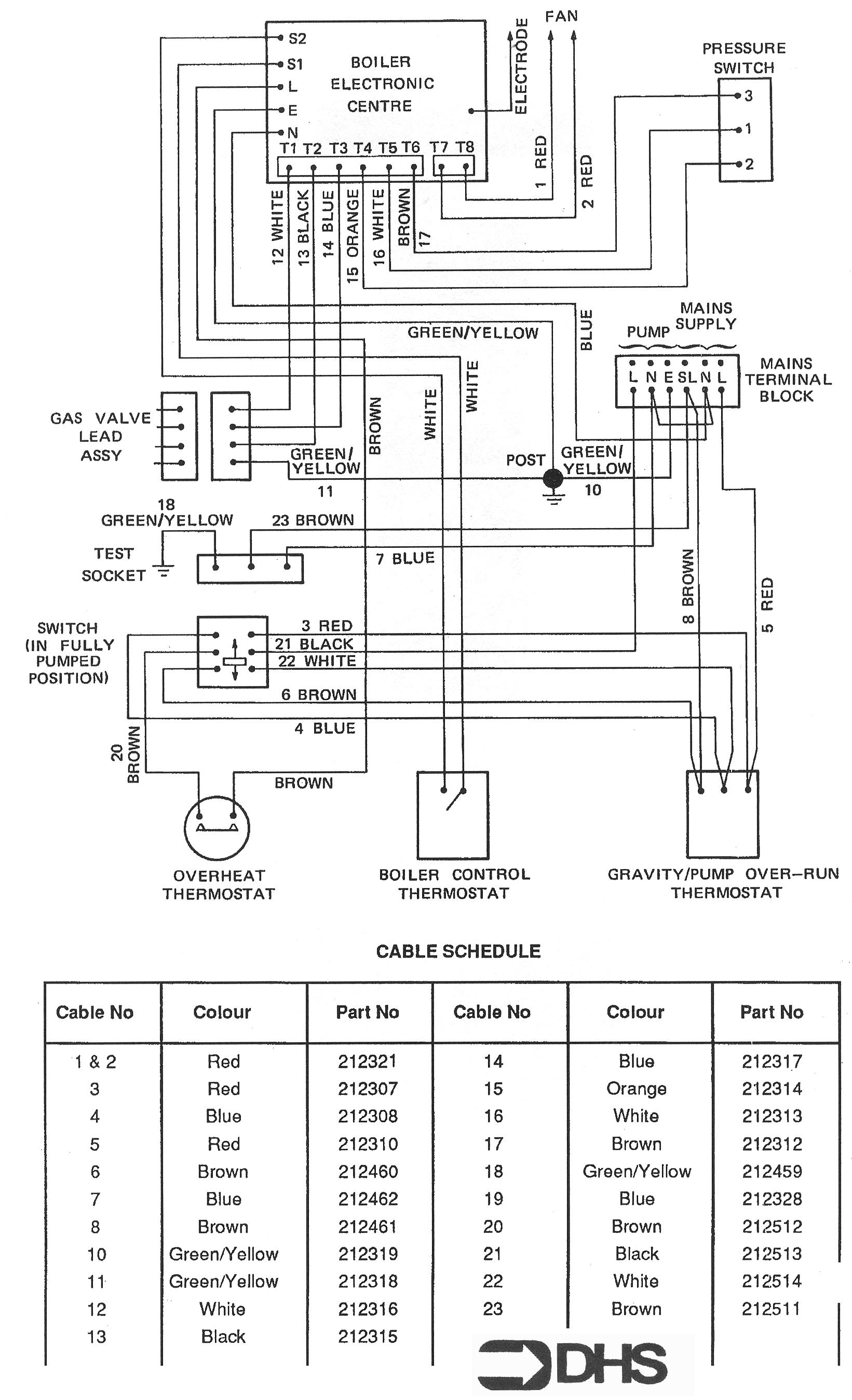
Potterton Netaheat Profile 50E LPG / WIRING DIAGRAM - CABLE SCHEDUL
Brand: Potterton Range: NETAHEAT Model: Profile 50E LPG
We have a wide range of spare parts for the Potterton Netaheat Profile 50E LPG. Can't find the part you're looking for? You can contact us and a member of our team will be more than happy to help find the part you need.
All of our boiler manuals are free to download from our boiler manuals section
